
無功補償容量計算

方案一:混合補償帶狀態顯示器

方案二:混合補償帶信號指示燈

方案三:三相共補帶狀態顯示器

方案四:三相共補帶信號指示燈

方案五:混合補償帶控制器

方案六:三相共補帶控制器

無功補償容量計算

方案一:混合補償帶狀態顯示器

方案二:混合補償帶信號指示燈

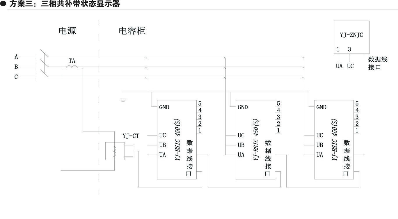
方案三:三相共補帶狀態顯示器

方案四:三相共補帶信號指示燈

方案五:混合補償帶控制器

方案六:三相共補帶控制器
午夜亚洲乱码伦小说区69堂